
企業動態
閥門首頁 > 新聞資訊 > 企業動態 > 狀態選擇
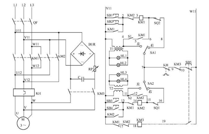
當電路處于熱備用狀態時,可以通過選擇 SA1、SA2 的開關位置確定主電路受控或不受控。當SA1(SA2)位于左邊時,KM1(KM2)的線圈退出運行;當SA1(SA2)位于右邊時,KM1 (KM2)的線圈投入運行。當SA1(SA2)位于左邊時,信號指示燈點亮,操作人員或檢修人員可以利用這一擋檢查控制電路是否得電;當SA1(SA2)位于右邊時,信號指示燈不亮,只有在啟動閥門電動機后,信號指示燈HL1、HL2(HL3、HL4)才會閃爍發光。
電動閥門開啟
合上電源開關QF,將選擇開關SA1置于右邊,按下SB1(或SB2),電流依次經過V11→SB1(或SB2)→KM2的接點(2—3)→KM1線圈→SQ2→SA1→KH的接點(7—9)→KM3的接點(9—10)→SB5→W11,KM1線圈得動作并自鎖,閥門電動機旋轉,打開閥門。在KM1的接點(5—6)接通后,閃光開關S1工作,紅燈HL1和綠燈HL2作閃光指示。當閥門開到極限位置時,SQ2斷開,KM1的線圈失電,其主觸頭復位,閥門電動機的電源被斷開,閥門電動機停止工作。
電動閥門關閉
將選擇開關SA2置于右邊,按下SB3(或SB4),電流依次經過V11→SB3(或SB4)→KM1的接點(13—14)→KM2線圈→SQ1→SA2→KH的接點(7—9)→KM3的接點(9—10)→SB5→W11,KM2線圈得吸合并自鎖,閥門電動機旋轉,關閉閥門。在KM2的接點(12—15)接通后,閃光開關S2工作,紅燈HL3和綠燈HL4作閃光指示。當閥門關到極限位置時,位置開關SQ1斷開,KM2的線圈失電,其主觸頭復位,閥門電動機的電源被斷開,閥門電動機停止工作。
手動定位
在閥門開啟或關閉過程中,可隨時按下停機按鈕SB5,其常閉接點斷開,使KM1或KM2的線圈失電釋放,電動機失電。同時,SB5的常開接點(19—W11)閉合,KM3線圈得電吸合,其接點(9—10)斷開,防止KM1或KM2誤動作,KM3的主觸頭閉合,使橋式整流器的輸出和電容器的儲能同時作用于電動機的繞組,產生制動力矩,使電動機瞬時停轉。這樣,可以使閥門準確無誤地按要求停到指定的位置。
上一篇:220v防爆電動閥門價格 / 下一篇:不銹鋼電動球閥生產廠家